Project Description
Control Libraries Overview

ABB System 800xA is an extremely powerful and extremely customizable distributed control system (DCS) platform used in industrial manufacturing applications. In many cases, ABB software engineers have developed licensable software packages to suite particular industries, so such as mining, pulp and paper, oil and gas, power generation, and general industrial process control. Many times, this is a convenient out-of-the-box solution to save time and effort in front end engineering and design.
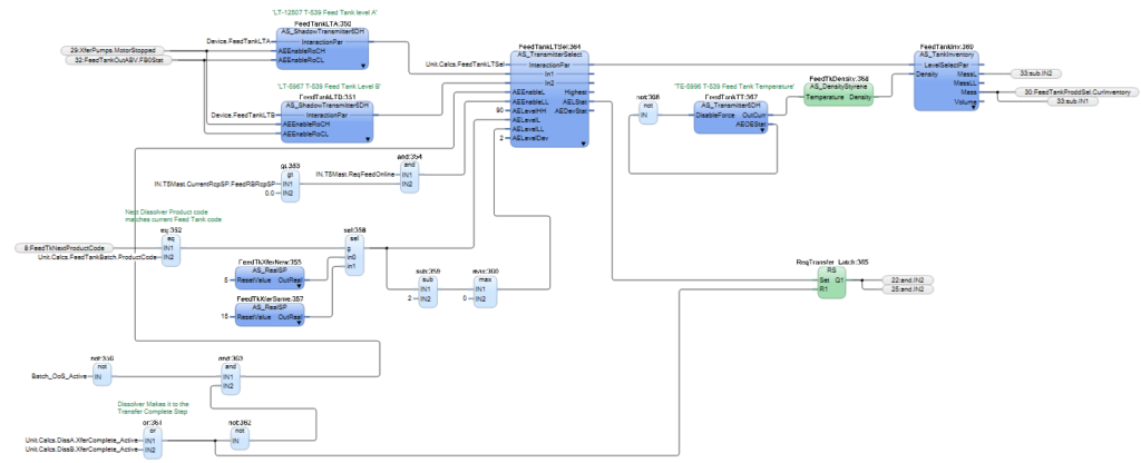
CGK Consulting Group has years of experience implementing basic and licensable ABB libraries. Sometimes, however, the library functionality needs to be extended or built from the ground up to meet customer expectations and plant floor operating discipline requirements. The major advantage of clients developing their own custom libraries is that they can be tailored to specific needs, version controlled by the client, used to push wide spread updates across an entire 800xA system, and most importantly, the underlying code is visible to engineers and plant personnel. ABB provided function blocks, control modules, and control diagrams are inherently locked down from both viewing and editing to protect intellectual property and control versioning. This means implementing engineers must infer their functionality from documentation and black-box testing. When an unexpected behavior occurs within an ABB block, you are unable to troubleshoot the code inside of these blocks. Since these blocks are version controlled by ABB and implemented widely across many customers, ABB is able to easily modify functionality to suite you needs.
CGK can develop your own custom control diagram library to alleviate these issues, providing end users with maximum flexibility of their control system. We work with your management, engineers, and operators to capture all of the desired functionality and build it into object-oriented code libraries that remain “open” to the client when the project is complete. This custom developed object-oriented approach is extremely powerful in generating a consistent look-and-feel across the control code and overlying human machine interface within a single system, and creates consistency across plants when leverages to multiple systems within a company.
In addition to process control libraries, CGK has developed a host of additional control, graphic, workplace, hardware, and simulation libraries for the 800xA platform to meet specific system requirements, accelerate the development process, bring standardization across plant and company systems, and provide a best in class operator experience. Follow the portfolio links below to find out more about about the work CGK has done to meet and exceed client project expectations through the use of CGK custom developed libraries for ABB 800xA.
Example CGK Custom Libraries for ABB System 800xA
Related Projects by CGK Consulting Group
- DCS Migration: Dow MOD-V to ABB 800xASeth Kahle2019-05-16T17:43:27+00:00
DCS Migration: Dow MOD-V to ABB 800xA
- ABB System 800xA Custom LibrariesSeth Kahle2019-05-16T01:33:07+00:00
ABB System 800xA Custom Libraries
- Cal-Comp USA 3D Printing Lab HVAC ControlsSeth Kahle2018-12-20T23:08:00+00:00
Cal-Comp USA 3D Printing Lab HVAC Controls













